芯城品牌采购网 > 品牌资讯 > 元器件百科 > 单片开关电源

单片开关电源

芯城品牌采购网

28305

单片开关电源特点

(1)TOPSWitch-II内部包括振荡器、误差放大器、脉宽调制器、门电路、高压功率开关管(MOSFET)、偏置电路、过流保护电路、过热保护及上电复位电路、关断/自动重启动电路。它通过高频变压器使输出端与电网完全隔离,使用安全可*。它属于漏极开路输出的电流控制型开关电源。由于采用CMOS电路,使器件功耗显着降低。

(2)只有三个引出端:控制端C、源极S、漏极D,可同三端线性稳压器相媲美,能以最简方式构成无工频变压器的反激式开关电源。为完成多种控制、偏置及保护功能,C、D均属多功能引出端,实现了一脚多用。以控制端为例,它具有三项功能:①该端电压VC为片内并联调整器和门驱动级提供偏压;②该端电流IC能调节占空比;③该端还作为电源支路与自动重启动/补偿电容的连接点,通过外接旁路电容来决定自动重启动的频率,并对控制回路进行补偿。

(3)输入交流电压的范围极宽。作固定电压输入时可选220V±15%交流电,若配85~265V宽范围变化的交流电,最大输出功率要降低40%。开关电源的输入频率范围是47~440Hz。

(4)开关频率典型值为100KHz,占空比调节范围是1.7%~67%。电源效率为80%左右,最高可达90%,比线性集成稳压电源提高近一倍。其工作温度范围是0~70℃芯片最高结温Tjm=135℃。

 (5)TOPSwitch-II的基本工作原理是利用反馈电流IC来调节占空比D,达到稳压目的。举例说明,当由于某种原因致使开关电源的输出电压VOT时,经过光耦反馈电路就使Ic↑→误差电压Vrt→D↓→Vo↓,使Vo保持不变。反之亦然。

(6)外围电路简单,成本低廉。外部仅需接整流滤波器、高频变压器、初级保护电路、反馈电路和输出电路。采用此类芯片还能降低开关电源产生的电磁干扰。

单片开关电源两种工作模式

单片开关电源有两种基本工作模式:一种是连续模式CUM(ContinuousMode),另一种是不连续模式

dc071b27018c319f85eabc9e21157a2921.png

图 两种模式的开关电流波形

(a)连续模式(b)不连续模式

DUM(DiscontinuousMode)。这两种模式的开关电流波形分别如图(a)及图(b)所示。由图可见,在连续模式下,初级开关电流是从一定幅度开始的,然后上升到峰值,再迅速回零。其开关电流波形呈梯形。这表明在连续模式下,由于储存在高频变压器的能量在每个开关周期内并未全部释放掉,因此下一个开关周期具有一个初始能量。采用连续模式可减小初级峰值电流IP和有效值电流IRMS,降低芯片的功耗。但连续模式要求增大初级电感量LP,这会导致高频变压器的体积增大。综上所述,连续模式适用于功率较小的TOPSwitch和尺寸较大的高频变压器。

不连续模式的开关电流是从零开始上升到峰值,再降至零的。这就意味着储存在高频变压器中的能量必须在每个开关周期内完全释放掉,其开关电流波形呈三角形。不连续模式下的IP、IRMS值较大,但所需要的LP较小。因此,它适合于采用输出功率较大的TOPSwitch,配尺寸较小的高频变压器。

单片开关电源电路设计要求

(1)TOPSwitch-II的反馈电路中需配光电耦合器与输出电路隔离。设计精密开关电源时,还应增加一片TL431型可调式精密关联稳压器,由它构成外部误差放大器,来代替取样电路中的稳压管。精密开关电源的电压调整率Sv、电流调整率Sl均可达±0.2%左右,接近于线性集成稳压电源的指标。

 (2) 应选用电流传输比(CTR)能线性变化的光电耦合器,如PC817A,NEC2501、6N137等型号,不推荐采用4N25、4N35等4N××型普通光耦。后者的线性度差,传输模拟信号时会造成失真,影响开关电源的稳压性能。

 (3) 高频变压器的初级必须设置保护电路,用以吸收漏感引起的尖峰电压,确保MOSFET不被损坏。这种保护电路应并联在初级上,具体有4种设计方案:①由瞬变电压抑制二极管(TVS)和超快恢复二极管(SRD)组成钳位电路;②由TVS与硅整流管(VD)构成的钳位电路;③由阻容元件与SRD构成的吸收电路;④由阻容件与VD构成的吸收电路。上述方案中以①的效果最佳,能充分发挥TVS响应速度极快、可承受高能量瞬态脉冲之优点。方案②次之。

 (4)使用芯片时需加合适的散热器。对于TO-220封装,可直接装在小散板上。对于DIP-8和SMD-8封装的可将4个源极焊在面积为2.3的印制板敷铜箔上代替散热片。

 (5) 为抑制从电网引入的干扰,也防止开关电源产生的干扰向外部传输,需在电源进线端增加一级电磁干扰滤波器(EMI filter)亦称电源噪声滤波器(PNF)。

 (6) 使用此类芯片时,源极引线要尽量短。为使空载或轻载时输出电压稳定,应在稳压电源输出端接一只几百欧的电阻作为最小负载,亦可并联一只稳压管。

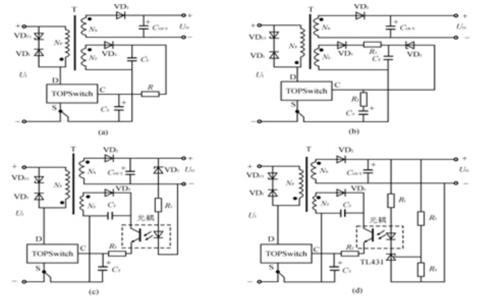
单片开关电源反馈电路的四种基本类型

单片开关电源的电路可以千变万化,但其反馈电路只有四种基本类型:

(1)基本反馈电路;

(2)改进型基本反馈电路;

(3)配稳压管的光耦反馈电路;

(4)配TL431的光耦反馈电路。

它们的简化电路如图所示。

图(a)为基本反馈电路,其优点是电路简单,成本低廉,适于制作小型化、经济性开关电源;其缺点是稳压性能较差,电压调整率SV=±1.5%~±2.5%,负载调整率SI≈±5%。

dc071b27018c319f85eabc9e21157a2921.png

图 反馈电路的四种基本类型

(a)基本反馈电路(b)改进型基本反馈电路(c)配稳压管的光耦反馈电路(d)配TL431的光耦反馈电路

图(b)为改进型基本反馈电路,只需增加一只稳压管VDZ和电阻R1,即可使负载调整率达到±2%。VDZ的稳定电压一般为22V,必须相应增加反馈绕组的匝数,以获得较高的反馈电压UFB,满足电路的需要。

图(c)是配稳压管的光耦反馈电路。由VDZ提供参考电压UZ,当输出电压UO发生波动时,在光耦内部的LED上可获得误差电压。因此,该电路相当于给TOPSwitch增加一个外部误差放大器,再与内部误差放大器配合使用,即可对UO进行调整。这种反馈电路能使电压调整率达到±1%以下。

图(d)是配TL431的光耦反馈电路,其电路较复杂,但稳压性能最佳。这里用TL431型可调式精密并联稳压器来代替普通的稳压管,构成外部误差放大器,进而对UO作精细调整,可使电压调整率和负载调整率均达到±0.2%,能与线性稳压电源相媲美。这种反馈电路适于构成精密开关电源

单片开关电源典型应用

单片开关电源可广泛用于仪器仪表、笔记本电脑、移动电话、电视机、VCD和DVD、摄录像机、电池充电器、功率放大器等领域,并能构成各种小型化、高密度、低成本的开关电源模块。此外,它还适合构成后备式开关电源,非隔离式开关电源、恒流恒压输出开关电源,供无线通信用的DC/DC电源变换器、恒功率调节器、功率因数补偿器等。


免责声明:
文章内容转自互联网,不代表本站赞同其观点;
如涉及内容、图片、版权等问题,请联系2644303206@qq.com我们将在第一时间删除内容!